马上注册,结交更多好友,享用更多功能,让你轻松玩转社区。
您需要 登录 才可以下载或查看,没有账号?立即注册
x

接上篇:连载┃全方位攻略 --- 暖通空调系统的分类、原理、选型与设计(上篇) 中央空调方案设计知识介绍
一、各类建筑物空调负荷计算
1、什么是空调负荷?
为了保持房间一定的温度,需要向房间供应的冷量称为冷负荷。
为了补偿房间失去的热量而需向房间供应的热量称为热负荷。为了维持室内相对湿度所需由房间除去或增加的湿量称为湿负荷。
2、影响负荷大小的因素有哪些?
气候条件
使用面积
窗的数量、朝向
外墙的朝向
维护结构隔热效果
房间用途
房间内的人数
用电器散热
3、不同建筑负荷概算表
一般情况下,办公楼、写字间、客房负荷可以按照约90~100大卡每平方米,会议室、影剧院、演播大厅约160~200大卡每平方米,酒店、洗浴、餐厅160~260大卡每平方米计算。
建筑物负荷取值表
建筑类型
冷负荷 W/m2
(KCal/h.m2)
住宅、公寓、标准客房
114-138
(98-118)
西餐厅
200-286
(170-246)
中餐厅
257-438
(220-376)
火锅城、烧烤
465-698
(400-600)
小商店
175-267
(150-230)
大商场、百货大楼
250-400
(215-344)
理发、美容
150-225
(129-193)
会议室
210-300
(180-258)
办公室
128-170
(110-146)
中庭、接待
112-150
(97-129)
图书馆
90-125
(77-108)
展厅、陈列室
130-200
(112-172)
剧场
180-350
(154-310)
计算机房、网吧
230-410
(200-350)
有洁净要求的厂房、手术室等
300-500
(258-430)
注:l、上述指标为总建筑面积的冷负荷指标:建筑面积的总建筑面积小于5000平米时,取上限;大于l0000平米,取下限值。
2、按上述指标确定的冷负荷,即是制冷机的容量,不必再加系数。
3、由于地区差异较大,上述指标以北京地区为准。南方地区可按上限采取。
二、空调方案优缺点比较
A 单冷系统

B 冷热组合(热泵系统 / 燃气锅炉+制冷)

C、 风管系统 / 水系统 / 暖气+风管系统


三、制冷主机选型
1、如何选择制冷主机?
★根据建筑的空调面积和房间功能进行空调冷负荷计算
★统计建筑空调总负荷
★大部分建筑需要考虑房间的同时使用率,一般建筑的同时使用率为70~80%,特殊情况需根据建筑功能和使用情况确定。
★制冷机冷负荷为建筑空调总负荷与同时使用率的乘积。根据计算的制冷机冷负荷既可选择制冷主机。
★制冷主机台数可以根据建筑业主和建筑所备机房情况进行确定。
★主机形式可以根据业主实际情况或根据工程情况对多种方案进行比较确定,选择最适合该工程的主机形式。
四、末端设备选型
1、风机盘管如何选型?
答:风机盘管有两个主要参数:制冷(热)量和送风量,因此选择的方法有两种:一、根据房间循环风量选:房间面积、层高(吊顶后)和房间换气次数三者的乘积即为房间的循环风量。利用循环风量对应风机盘管高、中速风量,即可确定风机盘管型号。二、根据房间所需的冷负荷选择:根据单位面积负荷和房间面积,可得到房间所需的冷负荷值,利用房间冷负荷对应风机盘管的制冷量即可确定风机盘管型号。
2、风机盘管的安装形式?
确定型号以后,还需根据建筑结构及甲方实际需求,确定风机盘管的安装方式(明装或暗装),送回风方式(底送底回,侧送底回等)以及水管连接位置(左或右)等条件。
3、空调设备左右形式如何划分?
★风机盘管——面对送风口风机盘管进出水在右侧为右式,反之为左式。
★吊顶式空调器——面对回风口机组进出水在右侧为右式,反之为左式。
★柜式空调器——面对回风口机组进出水在右侧为右式,反之为左式。
★组合式空调器——面对组合空调器回风口进出水在右侧为右式,反之为左式。
4、风机盘管型号估算:
答:对于一般的住宅和办公建筑,房间面积在10m2以下,可选用FP-35,15m2左右的选用FP-51,20m2左右的选用FP-68,25m2左右的选用FP-85,30m2左右的选用FP-102,40m2左右的选用FP-136,50m2左右的选用FP-170,60m2左右的选用FP-204。房间面积较大时应考虑使用多个风机盘管,房间单位面积负荷较大时,对噪音要求不高时可以考虑使用风量和制冷量较大的风机盘管。
5、空调机组的选型:
空气处理机组主要用于处理室内空气和供新风,一般有回风工况和新风工况两种工作状态。
空气处理机组的选择一般由三个主要参数决定:风量、表冷器排管数和机外余压。
先根据系统需要的风量确定空气处理机组的型号,然后根据需要提供的冷量来决定其排管数,如此便可确定。根据系统需要的余压要求确定余压。
空气处理机组一般有吊顶式和落地式两种。落地式包括立式和卧式两种。另外机组的送回风方式也有多不同。徐根据建筑情况和建筑业主要求进行最终的确定。
注意:空调工况的制冷(热)量比新风工况时要小。
五、空调水系统设计
1、空调水系统的设计原则
★力求水力平衡;
★防止大流量小温差;
★水输送系数要符合规范要求;
★变流量系统宜采用变频调节;
★要处理好水系统的膨胀与排气;
★要解决好水处理与水过滤;
★要注意管网的保冷与保暖效果。
2、空调水系统形式:
空调水系统按照管道的布置形式和工作原理,一般分为一下主要几种类型:
★按供、回水管道数量,分为:双管制、三管制和四管制

★按供、回水在管道内的流动关系,分为:同程式和异程式

★按供、回水干管的布置形式,分为:水平式和垂直式
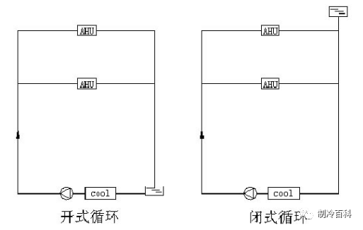
★按原理分为:开式和闭式

★按调节方式分为:定流量和变流量
3、各种空调水系统的优缺点比较
类型
特征
优点
缺点
闭式
管路系统不与大气相接触,仅在系统最高点设置膨胀水箱
与设备的腐蚀机会少;不需克服静水压力,水泵压力、功率均低。系统简单
与蓄热水池连接比较复杂
开式
管路系统与大气相通
与蓄热水池连接比较简单
易腐蚀,输送能耗大
同程式
供回水干管中的水流方向相同;经过每一管路的长度相等
水量分配,调度方便,便于水力平衡
需设回程管,管道长度增加,初投资稍高
异程式
供回水干管中的水流方向相反;经过每一管路的长度不相等
不需设回程管,管道长度较短,管路简单,初投资稍低
水量分配,调度较难,水力平衡较麻烦
两管制
供热、供冷合用同一管路系统
管路系统简单,初投资省
无法同时满足供热、供冷的要求
三管制
分别设置供冷、供热管路与换热器,但冷热回水的管路共用
能同时满足供冷、供热的要求,管路系统较四管制简单
有冷热混合损失,投资高于两管制,管路系统布置较简单
四管制
供冷、供热的供、回水管均分开设置,具有冷、热两套独立的系统
能灵活实现同时供冷或供热,
没有冷、热混合损失
管路系统复杂,初投资高,占用建筑空间较多
3、冷却水系统设计
3.1冷却水循环系统

冷凝器冷却水的出水温度一般可达37℃以上。通过冷却塔将高温水冷却到冷水机组冷凝器冷却所要求的进水温度,经过冷却水泵送至冷水机组循环使用。由于冷却水系统为敞开式系统,冷却水容易被外界脏物污染。另外,冷却水以蒸发冷却为主,水分蒸发量很大,水中盐类物质不断浓缩而恶化水质。因此,冷却水系统中,要求设置水过滤和水质处理装置。
3.2冷却塔的选取方法:
★根据制冷机样本直接查取所需冷却水水量值,乘以一定的安全裕量(1.1~1.2)计算冷却塔水量值,然后根据冷却塔水量值从产品样本选择型号和规格。
★根据冷却水量和供、回水温度及温差即可选定冷却塔,但是,冷却塔的工作原理主要是依靠水分蒸发吸收热量来实现水冷却的目的。可见,冷却水的冷却效果主要取决于空气湿球温度,因此冷却塔产品的技术资料都是在既定的空气湿球温度下的数据,需要对产品的技术数据进行修正。
★简要经验值计算公式:
设备总冷量(KW)×860(大卡)÷3000=冷却塔水流量,但在此基础上加上25T~100T=冷却塔实际规格流量或冷却塔水流量×1.2~1.3=冷却塔实际规格流量
3.3冷却塔选择注意事项:
(1)周围环境对噪声的要求,如果要求噪声严格时,可选用超低噪声冷却塔,冷却塔夜间也需要运行时,也可选择变转速风机冷却塔,在夜间,风机低转速运行。
(2)对美观要求较高时,宜选用方形塔,方形塔可组合使用,调节方便,有利节能运行,但投资较高,颜色应与主体建筑协调。
(3)保证良好的通风条件,合理组织冷却塔的气流。
(4)防止飘水对周围环境影响。
(5)考虑有、无防火要求。
3.4冷却塔的布置注意事项:
(a)冷却塔应设置在空气流畅,风机出口处无障碍物的地方。如建筑外观的需要,冷却塔需用百叶窗围挡时,则百叶窗静孔面积处的风速应小于2m/s,以保证有足够的开口面;
(b)冷却塔应设置在噪声要求低和允许水滴飞溅的地方,当附近有住宅或其他建筑物,且有一定的噪声要求时,应考虑消声和隔振措施;
(c)冷却塔设置在屋顶或楼板上,应校核结构承压强度;
(d)冷却塔和制冷机一般为单台布置,便于管理;
(e)冷却塔的补给水量一般为冷却塔循环水量的1∽3%;
(f)为了防止冷凝器和冷却水管路系统的腐蚀,冷却水和补给水的水质要达到一定的标准,必要时应设加药装置,对冷却水进行处理;
(g)当多台冷却塔并联使用时,要特别注意避免因并联管路阻力不平衡造成水量分配不均或冷却塔底池的水发生溢流现象。为此,各进水管上都必须设置阀门,借以调节进水量;同时在各冷却塔的底池之间,用与进水干管相同管径的均压管(平衡管)连接。此外,为使各冷却塔的出水量均衡,出水干管宜采用比进水干管大两号的集管并用45º弯管与冷却塔各出水管连接。
3.5冷却水泵的选取
冷却水泵的选择要点与冷冻水泵相似,应以节能、低噪音、占地少、安全可靠、振动小、维修方便等因素,择优选择。
冷却水泵扬程的组成
★制冷机组冷凝器水阻力:一般为5~7mH2O;(具体值可参看产品样本)
★冷却塔喷头喷水压力:一般为2~3mH2O
★冷却塔(开式冷却塔)接水盘到喷嘴的高差:一般为2~3mH2O
★回水过滤器阻力,一般为3~5mH2O;
★制冷系统水管路沿程阻力和局部阻力损失: 一般为5~8mH2O;
综上所述,冷冻水泵扬程为17~26mH2O,一般为21~25mH2O。
4、冷冻水系统设计
4.1选择原则及注意事项:
首先要满足最高运行工况的流量和扬程,并使水泵的工作状态点处于高效率范围;泵的流量和扬程应有10~20%的富裕量;当流量较大时,宜考虑多台并联运行,并联台数不宜超过3台,并应尽可能选择同型号水泵;供暖和空调系统中的循环水泵,宜配备一台备用水泵;选泵时必须考虑系统静压对泵体的影响,注意水泵壳体和填料的承压能力以及轴向推力对密封环和轴封的影响,在选用水泵时应注明所承受的静压值,必要时有制造厂家做特殊处理。
4.2冷冻水泵选型:
冷冻水流量:在没有考虑同时使用率的情况下选定的机组,可根据产品样本提供的数值选用或根据如下公式进行计算。如果考虑了同时使用率,建议用如下公式进行计算。公式中的Q为建筑没有考虑同时使用率情况下的总冷负荷。
L(m3/h)=Q(kW) /(4.5~5)℃x1.163
冷冻水泵扬程的组成
★制冷机组蒸发器水阻力:一般为5~7mH2O;(具体值可参看产品样本)
★末端设备(空气处理机组、风机盘管等)表冷器或蒸发器水阻力:一般为5~7mH2O;
★回水过滤器阻力,一般为3~5mH2O;
★分水器、集水器水阻力:一般一个为3mH2O;
★制冷系统水管路沿程阻力和局部阻力损失:一般为7~10mH2O;综上所述,冷冻水泵扬程为26~35mH2O,一般为32~36mH2O。
注意:扬程的计算要根据制冷系统的具体情况而定,不可照搬经验值!
4.3进行水泵的配管布置时,应注意以下几点:
★安装软性接管:在连接水泵的吸入管和压出管上安装软性接管,有利于降低和减弱水泵的噪声和振动的传递。
★出口装止回阀:目的是为了防止突然断电时水逆流而时水泵受损。
★水泵的吸入管和压出管上应分别设进口阀和出口阀;目的是便于水泵不运行能不排空系统内的存水而进行检修。
★水泵的出水管上应装有温度计和压力表,以利检测。如果水泵从地位水箱吸水,吸水管上还应该安装真空表。
★水泵基础高出地面的高度应小于0.1m,地面应设排水沟。
5、冷凝水系统设计
风机盘管机组、整体式空调器、组合式空调机组等运行过程中产生的冷凝水,必须及时予以排走,排放冷凝水管道的设计,采用开式、非满流自流系统,排放方式采用分区排放,一般排到区域中心卫生间的地漏中,这样排水管道较短,不易漏水。
★沿水流方向,水平管道应保持不小于千分之三的坡度,且不允许有积水部位;
★当冷凝水盘位于机组内的负压区段时,凝水盘的出水口处必须设置水封,水封的高度应比凝水盘处的负压(相当于水柱高度)大50%左右。水封的出口,应与大气相通;
★冷凝水管道宜采用聚氯乙烯塑料管,进行防结露的保温和隔气处理;
★冷凝水立管的顶部,应设计通向大气的放气阀;
★设计和布置冷凝水管路时,必须认真考虑定期冲洗的可能性,并应设计安排必要的设施。
★冷凝水管的公称直径DN(mm),应根据通过冷凝水的流量计算确定。
一般情况下,每1KW冷负荷每1h约产生0.4kg左右冷凝水;在潜热负荷较高的场合,每1KW冷负荷每1h约产生0.8 kg左右冷凝水。通常,冷凝水管的公称直径选用DN20mm。
6、电子水处理仪、过滤器
6.1主要产品形式

6.2电子水处理仪、过滤器的选择:
空调水系统中使用到的电子水处理仪和水过滤器一般都按照设备所在管段的管径进行选择。
冷却水系统属开式系统,必须使用电子水处理仪;
冷冻水系统属闭式系统,要求不是那么严格,可以在冷冻水系统管路中或膨胀水箱进水管路中安装电子水处理仪。
7、全自动软化水装置的选择
当工程所在地水质较硬或是系统较大的时候,系统的循环水和补水最好是软化水,该空调系统必须配置水软化装置,一般选用全自动软化水装置;
全自动软化水装置的选用一般按照系统补水量进行选择。补水装置可以根据实际情况来选(装置小,系统补水时间长;装置大,系统补水时间短)。
 fill=%23FFFFFF%3E%3Crect x=249 y=126 width=1 height=1%3E%3C/rect%3E%3C/g%3E%3C/g%3E%3C/svg%3E)
8、膨胀水箱的选择
膨胀水箱一般按照冷冻水系统管路总水容量的2~3%选择一般,一万平方米左右建筑空调水系统膨胀水箱的容积为2~4立方。
六、空调风系统设计
1、空调风系统设计原则
★能保证室内要求的参数,即在设计条件下和运行条件下均能保证达到室内温度、相对湿度、净化等要求。
★初投资和运行费用综合起来较为经济;
★尽量减少一个系统内的各房间相互不利的影响;
★尽量减少风管长度和风管重叠,便于施工、管理和测试。
★系统应与建筑物分区一致。
★各房间或区的设计参数值和热湿比相接近污染物相同,可以划分成一个全空气系统。对于定风量单风道系统,还要求工作时间一致,负荷变化规律基本相同。
★一般民用建筑中的全空气系统不宜过大,否则风管难于布置;系统最好不要跨楼层设置,需要跨楼层设置时,层数也不应过多这样有利于防火。
2、空调气流组织分布
2.1布置风管要考虑哪些因素?
★尽量缩短管线,减少分支管线,避免复杂的局部构件,以节省材料和减小系统阻力。
★要便于施工和检修,恰当处理与空调水、消防水管道系统及其他管道系统在布置上可能遇到的矛盾。
下图 的a和b为相同房间、相同送风口的两种风管布置形式。对比可知,a比b的管线要长,分支管线和局部构件也较多,因此,b优于a。
 fill=%23FFFFFF%3E%3Crect x=249 y=126 width=1 height=1%3E%3C/rect%3E%3C/g%3E%3C/g%3E%3C/svg%3E)
2.2目前常见的气流组织形式有哪些,各种送风方式的主要应用场所?
房间内合理的气流组织主要取决于送风口的形式和位置。目前,常见的气流组织形式有:
侧送风 侧送风如图a所示,侧板送风是目前常用的气流组织形式。风道位于房间上部,沿墙敷设,在风道的一侧或两侧开送风口。可以上送风,上回风,也可以上送风,下回风。它的特点是风口应贴顶布置,形成贴附式射流,回风区进行热交换。回风口设在送风口的同侧,风速为2~5m/s。冬季送热风时,调节百叶窗使气流向斜下方射出。
 fill=%23FFFFFF%3E%3Crect x=249 y=126 width=1 height=1%3E%3C/rect%3E%3C/g%3E%3C/g%3E%3C/svg%3E)
★散流器送风 散流器送风可以进行平送和侧送。它也是在空气回流区进行热交换。射流和回流流程较短,通常沿顶栅形成贴附式射流时效果较好。它适用于设置顶栅的房间。
★条缝送风 通过条缝形送风口进行送风,其射程较短。温差和速度变化较快,适用于散热量较大只求降温的房间,例如纺织厂、高级公共民用建筑等都有采用条缝送风。
★喷口送风 经热、湿处理的空气由房间一侧的几个喷口高速喷出,渡过一定的距离后返回。 工作区处于回流过程中,这种送风方式风速高,射程远,速度、温度衰减缓慢,温度分布均匀。适用于大型体育馆、礼堂、剧院及高大厂房等公共建筑中。
★孔板送风 利用顶栅上面的空间作为静压箱。在压力的作用下,空气通过金属板上的小孔进入室内。回风口设在房间下部。孔板送时,射流的扩散及室内空气混合速度较快,因此工作区内空气温度和流速都比较稳定,适用于对区域温差和工作区风速要求严格,室温允许波动较小的场合。
3、空调风管管径及风口尺寸计算
3.1空调风管及风口风速的选择?
(1)风管内的风速 一般空调房间对空调系统的限定的噪音允许值控制在40~50dB(A)之间,即相应NR(或NC)数为35~45dB(A)。根据设计规范,满足这一范围内噪音允许值的主管风速为4~7m/s,支管风速为2~3m/s。通风机与消声装置之间的风管,其风速可采用8~10m/s。
(2)送风口的出风风速 为防止风口噪音,送风口的出风风速宜采用2~3m/s。
(3)回风口的吸风速度 回风口位于房间上部时,吸风速度取4~5m/s,回风口位于房间下部时,若不靠近人员经常停留的地点,取3~4m/s ,若靠近人员经常停留的地点,取1.5~2m/s ,若用于走廊回风时,取1~1.5m/s。 中央空调工程造价
一、中央空调工程造价的组成部分有哪些?
1.设备费(除膨胀水箱、软化水箱、阀门管道和管件以外,全部为设备费,设备费的准确度应比合同最终签订价高8%~10%左右)。
2.设备运杂费(运输、包装费等)一般取设备费的1%~2%(根据设备的产地和使用地的距离来确定)。
3.设备安装费:一般取设备的5%~8%,(除散件设备,如:冷却塔的安装费:取冷却塔设备费的10%~15%)。
4.设备运行调试费:一般取设备费的0.5%~1%。
5.管道制作、安装、保温等费用,一般为设备费的20%~40%。(根据系统的复杂程度来确定)。
6.电气费、土建费用(应另行计算)。
7.工程设计费,取以上所有费用合计的2.5%~3%。
8.工程的其他费用(包括各种税费、工程临时设施费、冬雨季施工费、利润等),一般取以上所有费用合计的5%~8%。
上述所有费用之和即工程总造价。
二、工程总造价的估算方法:(经验仅做为参考)
1、采用水冷冷水机组,末端为风机盘管没有新风的情况下,建筑空调造价为200元/m2左右,末端为风机盘管加新风的为250元/m2左右。
2、采用风冷冷水机组,末端为风机盘管没有新风的情况下,建筑空调造价为250元/m2左右,末端为风机盘管加新风的为300元/m2左右。 净化空调简介
一、洁净空调的基本概念
洁净空调是空调工程中的一种,它不仅对室内空气的温度、湿度、风速有一定的要求,而且对空气中的含尘粒数、细菌浓度等都有较高的要求,为此相应的技术称为空气洁净技术。对空气温度、湿度、洁净度、压力、噪声等参数根据需要都进行控制的密闭性较好的空间称为洁净室。详见暖通南社相关百科。
二、洁净空调与一般空调的区别
1、主要参数控制
一般空调侧重温度、湿度、空气新鲜度的控制,而洁净空调除此之外还要求控制室内空气的含尘量、风速、换气次数等。
2、空气过滤措施
一般空调只有粗效过滤、一级过滤,要求较高的有粗效、中效二级过滤,而洁净空调要求有粗、中、高效三级过滤,在有些洁净室中,还设有滤毒吸附过滤。
3、室内压力要求
一般空调对室内空气无特殊要求,而洁净空调为避免外界污染空气的渗入或不同生产车间不同物质的相互影响,对不同洁净区的正压值均有不同的要求,在负压洁净室内尚有负压值的控制要求。
4、洁净空调系统材料和设备的选择要求
洁净空调系统材料和设备的选择、加工工艺、加工安装环境、设备部件储存环境,为避免被外界污染,均有特殊的要求,为也是一般空调系统所没有的。
5、对系统气密性的要求
一般空调系统对系统气密性、渗气量虽有要求,但洁净空调系统的要求更高,其检测手段、各工序的标准均有严格措施及测试要求。
6、对建筑和其它专业的要求
一般空调房间对建筑布局、热工等方面有要求,但对选材及气密性要求不是很注重,而洁净空调对建筑质量的评价,除一般建筑的外观等要求外,还对防尘、防起尘、防渗漏有严格要求。 采暖工程简介
一、系统运行中如何掌握供回水温度?我国采暖系统供回水温差通常取多少?答:我国采暖设计沿用的规定:供水温度95℃,回水温度70℃,温差为25℃。但近年来,根据国内外供热的先进经验,供回水温度及温差有下降趋势,设计供回水温度有取80/60℃,温差20℃的。
二、热交换有哪几种形式?什么是换热系数?面式热交换器的主要热交换形式是什么? 答:热交换(或者说传热)有三种形式:导热、对流和辐射。对面式热交换器来说,换热的主要形式是对流和导热,对流换热量的计算式是:Q=αA(t2-t1),导热换热量的计算式是:Q=(λ/δ)A(t2-t1)。在面式热交换器中的传热元件两侧都发生对流换热,元件体内发生导热。
三、面式热交换器有哪些形式?其原理、优缺点各为何? 答:面式热交换器的主要形式有:管壳式换热器、板式换热器、热管式换热器等。它可细分成很多形式,其共同的缺点:体积大,占地大、投资大,热交换效率低(与混合式比较),寿命短;它们的优点是凝结水水质污染轻,易于回收。
四、有时候发现有的用户暖气片热而有的不热,何故?如何解决?
答:这叫作系统水力失调,导致的原因较复杂,大致有如下原因:
(1)管径设计不合理,某些部位管径太细;
(2)有些部件阻力过大,如阀门无法完全开启等;
(3)系统中有杂物阻塞
(4)管道坡度方向不对等原因使系统中的空气无法排除干净;
(5)系统大量失水;
(6)系统定压过低,造成不满水运行;
(7)循环水泵流量,扬程不够; 要解决系统失调问题,首先要查明原因,然后采取相应措施
五、汽暖和水暖各有什么优缺点?
答:汽暖系统虽有投资省的优点,但能源浪费太大,据权威部门测算,汽暖比水暖多浪费能源约30%,因此近年汽暖方式正逐步被淘汰。汽暖浪费能源主要表现在:
(1)疏水器质量不过关,使用寿命短,性能差,汽水一块排泄;
(2)管系散热量大,除工作温度高的原因外,保温破坏,不及时维修也是原因之一; (3)系统泄漏严重,同样的泄漏面积,蒸汽带出的热量比水大得多。汽暖除了不经济之外,还不安全,易发生人员烫伤和水击暴管事故。很多系统运行中伴随有振动和水击声,影响人的工作和休息。另外,汽暖房间空气干燥,让人感到不舒适。水暖系统虽适当增加了投资,但克服了上述弊端。
六、供热指标
供热指标是在当地室外采暖计算温度下,每平方米建筑面积维持在设计规定的室内温度下供暖,每平方米所消耗的热量单位(W/m2)。在没有设计文件不能详细计算建筑物耗热量,只知道总建筑面积的情况下,可用此指标估算供暖设备,概略地确定系统的投资,详见各类型建筑物热指标。
序号
建筑物类型
(W/m2)
1
多层住宅
60
2
单层住宅
95
3
办公楼、学校
70
4
影剧院
105
5
医院、幼儿园
70
6
旅馆
65
7
图书馆
60
8
商店
75
9
浴室
140
10
高级宾馆
145
11
大礼堂、体育馆
140
12
食堂、餐厅
130
第六届中国制冷北极熊年度评比报名启动
作为中国制冷、空调与热泵行业中含金量最高、最受瞩目品牌盛典,2017第六届中国制冷 “北极熊奖”评选活动报名启动!
报名方式:http://bjx.hvacr.cn/baoming.aspx
报名截止时间:9月22日。
更多精彩:
案例┃安装空调引发爆炸!焊接作业有哪些注意事项?
压缩机工作原理与常见故障
氟利昂制冷剂管道的布置(附带丹佛斯作业视频)
伪劣压缩机窝点被查封!揭秘如何辨别品牌压缩机真伪
制冷设备电线的载流量怎么计算?
 fill=%23FFFFFF%3E%3Crect x=249 y=126 width=1 height=1%3E%3C/rect%3E%3C/g%3E%3C/g%3E%3C/svg%3E)
|