马上注册,结交更多好友,享用更多功能,让你轻松玩转社区。
您需要 登录 才可以下载或查看,没有账号?立即注册
x
 0 前言
生活中,空气中的含湿量或者说相对湿度对人体舒适度至关重要,冬季室内空气相对湿度过低时,人体往往会出现干燥上火的症状,鼻部及呼吸道粘膜脱水,鼻出血,同时刺激喉部引发咳嗽也容易发生支气管炎、支气管哮喘等呼吸道疾病。因此室内空气相对湿度控制是空调系统设计的重要内容。 工业生产中,空气相对湿度过低容易导致静电积累,影响机械和电子设备的正常运行,尤其是纸张、胶片、计算机软盘及其它塑料制品的场所,静电积累尤为严重。同时过于干燥的空气还会导致纺织、木材、纸张、皮革等行业产品质量。空气过于干燥会产生静电并进而产生电火花易引发火灾,影响建筑及生产消防安全。因此,需要对空气中相对湿度进行控制,以满足生产生活需要是建筑环境设计里的一项重要内容。2 相关规范标准《建筑节能与可再生能源利用通用规范》GB55015-2021条文: 条文说明: 《民用建筑供暖通风与空气调节设计规范》GB50736-2012 国标图集:《空调系统用加湿装置选用与安装》16K310
行业标准:《空调设备用加湿器》GB/T29736-2013
3 空气加湿的方式
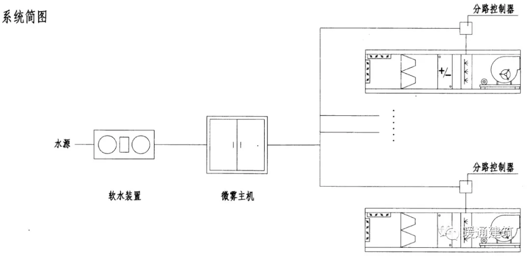
空调系统常见的加湿方式常见有湿膜加湿、高压喷雾加湿、高压微雾加湿、干蒸汽加湿、电热加湿、电极加湿、间接蒸汽加湿、超声波雾化加湿等。 湿膜加湿原理:湿膜加湿的原理是将水送至湿膜顶部水分配器,水在重力作用下对湿膜淋水润湿,将穿过湿膜的空气进行加湿。根据水在湿膜内的循环方式湿膜加湿分为直排式和循环式。直排式:将未蒸发的水直接排走。 当加湿给水为生活饮用水没有做软化处理时,建议采用直排式,排水管接排水明沟或者机房地漏。循环式:配备循环水箱和循环水泵未蒸发的水从湿膜上流入循环水箱,再由循环水泵再次送到湿膜顶部。对于循环式,当循环水箱内的水循环一定时间后,水中离子及杂物浓度升高,需通过水箱的排水口将水排出,再清洗水箱置换干净的水,保证循环水和被加湿的空气不被二次污染。当加湿给水为经过处理的软化水或者纯净水时,建议采用循环式。 优点:初投资少,高效节能,具有降温、洁净空气的功能,噪音低,对水质无特殊要求(纯净水、软水、城市自来水均可)。同时湿膜加湿具有耗电量低、初投资及运行费用低的优点。缺点:湿膜加湿效率不高,一般在30%~50%之间,容易产生微生物污染,在空气含尘量较大的低区长期运行也会产生固体颗粒粉尘堆积的情况,需要定期清洗。适用领域:程控机房、计算机房、造纸车间、烟草加工车间、电子生产车间等。湿膜加湿适用相对湿度值要求不高或控制精度要求不高的场合,一般用在舒适性空调系统中居多。不适用于对卫生要求严格的空调区(如医院手术室等)。注意事项: 1)湿膜材料需无毒、抗菌、耐酸碱、耐霉菌、阻燃。常见的有织物纤维、玻璃纤维、金属等。2)湿膜给水可以采用生活饮用水和软化水,PH值宜为6.5~8.5。条件允许时尽量采用软化水,能延长湿膜加湿器的使用寿命。3)加湿水不得加入任何添加剂。4)湿膜加湿段位于空调机组机箱的负压区,当安装在风管中时,应位于风机的正压段。因为空气温度越高加湿效果越好,故湿膜加湿段一般位于加热段之后。5)根据产品要求确定迎面风速,且加湿之后应设置挡水板。6)应选择有灭菌措施的产品,且应定期清洗。图示:  高压喷雾、高压微雾加湿高压喷雾加湿器是由一定压力(采用柱塞泵加压)的水(0.3~1.0MPa)经过喷嘴喷射使水雾化(水滴直径一般20~40μm)的加湿器。高压微雾加湿器是由一定压力(采用柱塞泵加压)的水(≥3.0MPa,最大可加压至15MPa)经过喷嘴喷射使水雾化(水滴直径一般1~15μm)的加湿器。具体安装技术要求可参照图集《空调系统用加湿装置选用与安装》16K310。高压微雾加湿系统包含变频器、控制屏、控制程序、可编程PLC逻辑控制器、增压泵、逻辑控制模块、系统水箱等,均安装在加湿主机箱内,另外还包括高压开关(电磁阀组)、压力传感器、湿膜挡水板、喷嘴及铜管等部件。设计要点: 1)应采用软化水。2)一台高压微雾加湿主机服务的区域或空气处理机组数量,按产品要求确定,但高压管不宜穿过人员长期停留的房间。3)选用的主机供水量和喷嘴出雾量不应小于所需加湿量的1.25倍。4)加湿段后设置专用微雾挡水板,底部设置集水盘和排水装置。5)加湿器一般配装在组合式空调机组或吊装空调机组内,由设备厂家集成在空调箱体中,也可单独配置喷雾/微雾系统。6)高压喷/微雾加湿为等焓加湿。7)采用纯净水、软化水(硬度≤100mg/L,PH=6.5~8.5),给水温4℃~55℃,给水压力0.1~0.5MPa。7)此类加湿装置宜安装在空调机组内,不宜装在风管内。图示 某高压微雾系统的控制图 高压喷雾加湿 高压微雾加湿蒸汽加湿1)干蒸汽加湿直接向空气中喷射干蒸汽的加湿器。一般当有稳定的蒸汽源时可考虑使用,加湿蒸汽的压力宜为0.05~0.07MPa。干蒸汽加湿迅速、均匀、稳定,并不带水滴,有利于细菌的抑制等特点。2)间接蒸汽加湿利用锅炉等生产的蒸汽作为热源,间接加热加湿器中的水,使之变成蒸汽的加湿器。优点:蒸汽加湿为等温加湿,空气无污染、易于控制,加湿吸收距离(水分从空气至完全被吸收之间的距离)短。 缺点:必须有特定的产生蒸汽装置,占用空间较大,雾粒较大,不能完全蒸发。

 设计要点:1)当蒸汽源为高压蒸汽时,应减压后使用。2)加湿器入口设置过滤器。3)蒸汽加湿器的底部应设置疏水器和凝结水的排放回收装置。适用领域:组合空调、新风机组、风管配套。电阻(电热)式、电极式加湿电阻式加湿器是通过放在水中的电阻元件,使水加热产生蒸汽的加湿器。电极式加湿器是电流通过直接传入水中的电极产生蒸汽的加湿器。优点:不产生细菌,初投资少,加工较为容易。缺点:耗能大,易生水垢、水箱内循环无水时,加湿器表面温度可达 800℃,容易引起火灾,加热器寿命短,维修困难。设计要点:1)电极式蒸汽加湿器不得使用纯水,纯水不导电无法通过电流产生水蒸气。2)电热式蒸汽加湿器宜采用纯水,使用自来水时宜选择有自动除垢装置的产品。3)电极式加湿器如果采用软化水,当Na+浓度过高时容易产生泡沫,有可能影响水位和加湿量的控制精度。4)以上两种加湿方式均为等温加湿。需要说明的是,无论是电极式还是电阻式加热器都是采用电加热使水汽化产生蒸汽来加湿,因此需要满足《建筑节能与可再生能源利用通用规范》3.2.4条要求,由于是强制性条文,需要严格执行。 适用领域:与单元式空调机、组合空调、新风机、风管等配套。
 fill=%23FFFFFF%3E%3Crect x=249 y=126 width=1 height=1%3E%3C/rect%3E%3C/g%3E%3C/g%3E%3C/svg%3E)
 fill=%23FFFFFF%3E%3Crect x=249 y=126 width=1 height=1%3E%3C/rect%3E%3C/g%3E%3C/g%3E%3C/svg%3E) 超声波加湿在振幅相同的情况下,一个物体振动的能量跟振动频率的二次方成正比。超声波在介质中传播时,介质质点振动的频率很高,因而能量很大。如果把超声波通入水中,剧烈的振动能使水破碎成许多小雾滴,再用风扇把雾滴吹入室内,就可以增加室内空气的湿度。优点:设备体积小,加湿能力强。使用安全、雾化水滴细小、耗电少、动作灵敏、安装使用方便,运行可靠,噪声低,水雾粒径小,加湿效率高,一般水雾粒子直径小于5μm时,加湿效率大大提高。缺点:易造成室内细菌繁殖,因此,日本等国已有要求,在医院等卫生条件要求高的环境中严禁使用超声波加湿器,水中的硬度成分钙离子和镁离子造成室内墙壁及家具上的“白粉”污染,这种加湿为等焓加湿,加湿过程中温度有较大幅度的下降。因此有较大的冷热抵消,从而能源消耗量来说,并不节能,另外振动子寿命比较短,价格较高。设计要点:超声波加湿器宜使用纯水,以防止产生白色的无机盐粉末。适用领域:宾馆、饭店、商业中心、写字楼、计算机房、仓库、文物保护单位及印刷、造纸、烟草和制革等行业。红外线加湿器属于蒸汽加湿的类型,使用 2200℃的红外线灯作为热源,箱内水受热,表面产生水蒸气,进行空气加湿。优点:可用简单的双位开关(ON-OFF)控制,动作灵敏,加湿迅速;发生蒸汽为过热蒸汽,因此对较难加湿的低湿空气环境效果理想;为无菌型加湿;加湿提供水不需要处理,无污染微粒子、微生物飞散和沉淀。 缺点:寿命短、价位高、耗电量大(比电极式加湿器耗电量还大)。应用在特殊场合。适用领域:计算机房,与单元空调机、组合空调等配套。离心式加湿器这种加湿器主要由高速旋转的转盘、分离器、供水系统等组成。水流到高速旋转的转盘,受到离心力的作用,形成水膜流出,遇到转盘周围的分离器,形成微小水粒,从而对空气加湿。优点:节省电能,维护方便,体积小,动作灵敏,不存在喷雾堵塞问题,使用寿命长。缺点:雾粒粒径较大,不能完全蒸发,因此需要排水,会有水滴析出,加湿用水应用使用软化水或者纯净水。适用领域:印刷、纺织、烟草等车间环境以及保鲜冷库等。4 空气加湿方式的对比  fill=%23FFFFFF%3E%3Crect x=249 y=126 width=1 height=1%3E%3C/rect%3E%3C/g%3E%3C/g%3E%3C/svg%3E) 5 运行维护对比分析
 fill=%23FFFFFF%3E%3Crect x=249 y=126 width=1 height=1%3E%3C/rect%3E%3C/g%3E%3C/g%3E%3C/svg%3E)
 fill=%23FFFFFF%3E%3Crect x=249 y=126 width=1 height=1%3E%3C/rect%3E%3C/g%3E%3C/g%3E%3C/svg%3E)
|